中心議題:
- 高效率LED照明燈的設計
解決方案:
- 采用恒流輸出的開關穩壓電源
- 在輸出級采用功率MOSFET
一般的LED照明燈在驅動電路中都有限流電阻,而電阻消耗的電能與LED發光無關。為了提高效率,就要采用恒流輸出的開關穩壓電源,并在輸出級采用功率MOSFET.
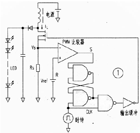
圖1是這種驅動電路的方框圖,它省略了傳統電路的三角波發生器和誤差放大器,而使用了CM0S邏輯IC和PWM調制器。當時鐘CLK信號為低電平時,RS觸發器處于復位狀態,輸出FET關斷。而當CLK信號為高電平時,輸出FET導通。其電流被電阻Rs轉換成電壓,當此電壓高于基準電壓Vref時,比較器輸出由高變低,RS觸發器又被復位,輸出FET再關斷。其結果,即使電源電壓有變化,儲存在電感中的能量卻是恒定的。實現了恒功率輸出。這里是把Rs上的電壓降作為三角波電壓,PWM比較器將此電壓與基準電壓直接比較而起到了誤差放大器的作用。

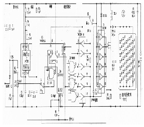
實際電路如圖2,采用了分立元件組成,重點是PWM比較器和倍壓脈沖輸出電路。

PWM比較器由與非門IC2a和摸擬開關IC3組成,即所謂的斬波比較器,并把與非u7yh的一個輸入端置為高電平而成為反相器。此反相器重復工作在"預充電"和"比較"這兩個狀態中。
預充電狀態
在預充電狀態,電容C5被IC6(LM385)提供的基準電壓Vref充電,這時輸出既不是高電平,也不是低電平;而保持在比較器即將翻轉時的輸出狀態、并與ItS觸發器組合成PWM電路。
[page]
比較狀態
輸人電壓使充在C5上的電壓電平移位,并輸入到反相器,與反相器的閾值電壓比較,輸出高電平或低電平。
倍壓脈沖輸出電路
顧名思義,這是要產生2倍于電源電壓的脈沖。首先在輸人低電平時,電容C7被充電,輸出為0V;當輸人高電平時,voc和電容上的電壓串聯,在反相器IC5的YlX)端電壓是2Vcc;由于Yss端加有voc電壓,故輸出2Vcc.
在圖2中,555(IC1)時基電路產生時鐘脈沖,通過亮度調節開關51來改變C2的充電電壓,以選擇11.4kHz和965Hz兩擋頻率來改變時鐘頻率,達到改變亮度的目的。
輸出電路和PWM比較器直接與電源連接,但在不開燈日寸耗電僅10uA.
輸出連接35只白光二極管,分五組串并聯。




